行业动态

了解最新公司动态及行业资讯

污染场地-土壤淋洗集成设备

2018-10-25 00:49:10 137 编辑:admin 来源:本站
 
    工程治理措施是指用物理化学的原理来治理土壤重金属污染。在小面积污染严重的土壤治理中,常采用客土,换土,去表土和深耕翻土地等措施,在实际操作中正常采用去表土和换土法;去表土是在被污染的土壤上覆盖一层非污染场地修复。换土法是将污染土壤部分全部换掉,当然新换的覆土和换土的厚度应大于耕地土壤的厚度。
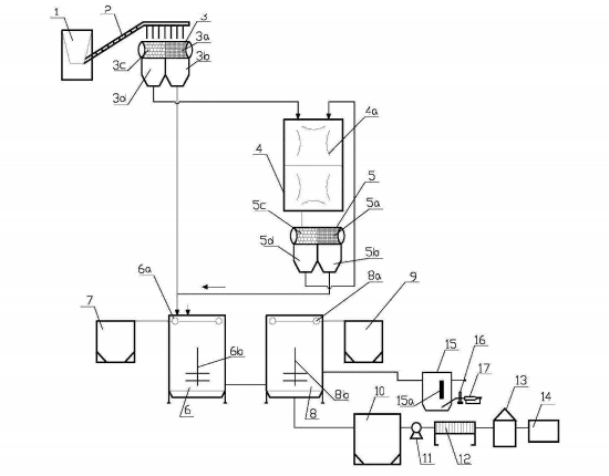
土壤淋洗
     一种重金属污染场地的化学土壤淋洗集成装备,主要包括干式滚筒式筛分设备、研磨机、湿式滚筒式筛分设备、一级淋洗反应罐和二级淋洗反应罐等。该集成装备对重金属污染场地土壤的化学淋洗技术进行了设备优化配置,其性价比高,经济效益好,无二次污染。
 

30

装备制造经验

立即免费获取土壤修复方案

为用户提供及时、高效、便捷的服务

在线咨询
AG视讯环境希望与你携手,共创美好未来...
5